8.4 Fylgdu ferlinu
1 Undirbúningur
Þessi notkunarhandbók á við um akstur og stjórn á innbyggðum HCRobot-HC-QC-RX-2.0.2.7-BRT
Áður en þú notar eftirfarandi ferlið skaltu undirbúa tengda íhluti
5, Rofi fyrir ljósmyndara (færibandslína ásamt merki fylgir);
6, Iðnaðarmyndavél (færibandslína auk sjónræns fylgis);
7, skiptiborð (færibandslína auk sjónræns fylgis);
8,CAN kóðara (nú styður aðeins BRITER CAN kóðara). Athugið: Styður sem stendur RS485 samskiptaeiningu og CAN kóðara [Vinsamlegast skoðaðu niðurhalstengilinn á CAN kóðara: https://item.taobao.com/item.htm?spm=a1z10.5-cs .w4002- 21162664448.13.3c4c5e52jfTW2f&id=585418110537]
2 Tenging íhluta Sjá samsvarandi tengileiðbeiningar fyrir tengingu
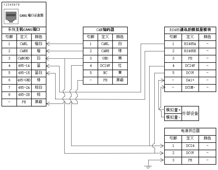
2.1 Tenging á RS485 samskiptaeiningu, CAN kóðara og öðrum til að hýsa CAN tengi

2.2 Tvöföld tenging fyrir CAN kóðara
Athugið:
3 ,A 120Ω stöðvunarviðnám verður að vera samhliða tengdur á milli CANL enda og CANH enda kóðara fyrir eina eftirfylgni; 120Ω stöðvunarviðnám verður að vera samhliða tengt á milli CANL enda og CANH enda tveggja kóðara í sömu röð fyrir tvöfalda eftirfylgni; annars munu samskipti ekki ná árangri;
4, Fyrir BRITER kóðara samsvarar hvít lína pinna 1; græn lína samsvarar pinna 2; 24V einhringa kóðara baud stilling er 500kbps.
2.3 Samskiptavírviðmót iðnaðarmyndavélar
Samskiptavírviðmót myndavélar Kóðaraviðmót
Samskiptavír myndavélar er tengdur við hýsilskjátengi og tengingarleiðir myndavélarhliðar eru mismunandi fyrir mismunandi vörumerki. Sjá Handbók myndavélar

3 Fylgdu færibreytustillingu og leiðbeiningarskrefum
3.1 CAN stillingar
Eftir að kóðunarvírinn er rétt tengdur skaltu skipta lyklinum á sýnishorninu á stöðvunarstaðinn og framkvæma aðgerðina í þeirri röð sem sýnd er á myndinni hér að neðan:
Innskráningarheimild → Stillingar → Vörustillingar → CAN-stillingar → GETUR notað til að kóðara → ID config 0→ Baud-stilling valin á 500 kbps → slökkva á og endurræsa.

3.2 Lýsing á eftirfarandi breytum
3.2.1 Lýsing á breytum kóðara

14 TF En: Eftir að það er hakað í það byrjar kerfið að lesa kóðaragildið;
15 Fylgdu gerð: línuleg, færibönd sem fylgja bein lína; snúnings, færiband sem fylgir brautinni er hringur.
16 Nákvæmni: þ.e. kóðunarbitar Nákvæmni staðfestingaraðferð: nákvæmni er n, og kóðunarupplausn=2^n, td fyrir kóðara með upplausn 1.024, 2^n=1024 samkvæmt formúlu, ef n{{ 6}}, nákvæmni kóðara er 10bit.
17 Endurgjöf seinkun: rakningarvilla sem stafar af fráviki á hraða færibanda eða fráviki við sýnatöku kóðara við rakningu, nákvæmni er bætt upp með þessu gildi, bilið er stillt á 0~2 s;
18 Telja afturábak: eftir að hakað er við það verður stefnu kóðara breytt (Athugið: gildi kóðara verður að aukast stöðugt meðan á gangi stendur);
19 Byrjunarjöfnun: Frávik frá skynjaraskráningarpunkti að P0 (Eining: pu (púls)). Byrjaðu offset stillingaraðferð: Settu vöruna á merki frá stöðu skynjarans, festu merki við vöruna og smelltu á Log A → ræstu færibandið → varan rennur inn á hlaupasvið vélmennisins → stöðva færibandið → smelltu á "Log B" → reiknaðu út, útreiknuð niðurstaða er munurinn á kóðara frá skynjara til eftirfylgni. Eftir að hafa reiknað út skaltu færa vélmennið að merkinu og setja inn í logmarkið og P0 í eininganúmerinu;
20 Aðskilnaðarfjarlægð: fjarlægð milli vara, eining: mm; ef vörufjarlægðin er undir settu gildi verður markmiðið ekki skráð; Aðskilnaðartími: tíminn frá því að fyrsta varan fer í gegnum skynjarann og seinni varan fer í gegnum skynjarann; ef tíminn er undir settu gildi verður annað vörumarkið ekki skráð; Aðskilnaðarhorn: fyrir snúningsfylgju er hornið reiknað út frá miðju hringsins sem samanstendur af P1, P2 og P3, og aðskilnaðarhornið milli annarrar vöru og fyrstu vöru er jafnt og eða undir settu gildi, önnur vara mun ekki vera skráður;
21 Aðskilnaður kveikja: Fyrir sjónræn samskipti mynd fylgja, eftir að það er hakað, mun kerfið senda myndir í hverri keyrslu af stilltri fjarlægð í samræmi við hraða færibandsins og fylgjast með samskiptamynd M45;
22 Senda Taka mynd Cmd: Eftir að það er hakað við, sendu Taka mynd skipun þegar aðskilnaður kallar á Taka mynd, skipunarsnið Kóðari 1 sendir Taka mynd skipun {"dsID":"www.hc-system.com.cam","reqType": "photo", "camID":0 } Kóðari 2 sendir Take Photo Command {"dsID":"www.hc-system.com.cam","reqType":"photo", "camID":1 }
23 Endurstilla auðkenni kóðara: Stilltu auðkenni kóðara á 1 (aðeins er hægt að tengja einn kóðara þegar þú endurstillir eða stillir auðkennið);
24 Kóðara 2 auðkennisstilling: Stilltu kóðara með sjálfgefnu auðkenni 1 á ID2 (ef viðvörun er gefin fyrir að kóðunarstilling mistókst, þarf hann að endurstilla á sjálfgefna stillingar, stilla síðan ID2 og loks slökkva á og endurræsa) 3.2.2 Lýsing af fylgja breytum


3.2.2.1 Línuleg kvörðunarstilling
13 Fylgdu gerð: færibandslína plús sjón og færibandslína plús merki (kvörðunaraðferðin er sú sama fyrir tvær gerðir, færibandslína plús sjón þarf ekki logmarkmið);
14 Fylgdu hópi 1: Fyrir staka eftirfylgni verður aðeins kvörðunarpunktur Fylgdu hóps 1 gefinn fyrirmæli; fyrir tvöfalda eftirfylgni, athugaðu að benda á að punktar P0,P1,P2 þurfi að fylgja enda og fylgihópur logmarkmiða ætti að vera samsvarandi;
15 Setja inn: Merktu við P0, færðu vélmennið í P0 merkið og smelltu á Setja inn til að skrá núverandi heimshnitagildi vélmennisins;
16 Hlaupa til: Merktu við P0 og smelltu á Hlaupa til svo vélmennið færist í P0 stöðu sem áður var sett inn;
17 Byrjaðu að fylgjast með: Eftir að P0, P1, P2 eru settar inn skaltu smella á "Start Follow" og setja inn í forritslínuna þannig að vélmennið mun framkvæma follow frá núverandi línu;
18 Stop Follow: Merktu við "Stop Follow" og settu inn í forritalínuna þannig að vélmennið hlaupi á núverandi línu og hættir að fylgja;
19 Logmarkmið: Til að leiðbeina notkunarmarkmiði ef um fylgi plús merki er að ræða 1. Þegar skynjararofinn er innan aksturs vélmennisins er notendamarkmiðið við skynjararofann; 2. Þegar skynjararofinn er fyrir utan ferðalög vélmennisins, er logmarkmið stillt að skynjararofanum í gegnum "start offset";
20 P0: skráningarmarkmið, aðgerð sem þarf að framkvæma fyrir að fylgja verkefni er leiðbeinandi út frá P0;
21 P1: fylgdu upphafspunkti, þegar efnið kemur nálægt punktinum byrjar vélmennið að framkvæma fylgiaðgerðina; raunveruleg staða vélmennisins áður en eftirfylgni hefst getur verið önnur en P1, en ætti ekki að víkja of mikið; annars mun það lengja tímann til að fylgja skotmarkinu;
22 P2: markapunktur, P1 og P2 mynda vélmennið sem fylgir vinnusviði [p1, p2]; vélmennið virkar ekki fyrir P1; eftir að vélmennið fylgir P2 geturðu valið Vekjari eða Stop Follow, og haldið áfram að keyra næstu línu af forritinu;
23 Fylgstu með hraða: hraði frá heimapunkti að P1;
24 Fast offset: Fast offset gildi byggt á P0 (án tóls er það X/Y/Z offset heimshnit miðað við P0; með tóli er það tól X/Y/Z offset byggt á P0; athugaðu að offset gildið er fast og breytist ekki samhliða hraða færibandsins).
Note: 1. When P0, P1, P2 are calibrated and modified, the 3 points and log target of follow group 1 or follow group 2 must be modified at the same time, and P0-P2 calibration points must be on a straight line; 2. P0, P1 and P2 are calibrated along the X or Y direction and on the same straight line; set-in values of log target P0, P1, P2 are consistent with home points before follow start command and tools brought by follow track, and cannot bring workbench; P0 and P1 can be the same point, namely P0≥P1>P2 eða P0 Minna en eða jafnt og P1;
3.2.2.2 línuleg fylgi byrjunarjöfnun og fylgdu skipuninni P0,P1,P2 kvörðunarmynd
Byrjunarjöfnun A

Byrjaðu á móti B/log target/P0

Kvarða P1 (Þú getur stillt það á sama punkt og P0, þ.e. beint í P1 í stöðuna sem P0 er stillt í)

Kvörðuðu P2 (fylgdu markapunkti. þegar varan er fyrir utan P2 mun vélmennið ekki fylgja vörunni)

3.2.2.3 Stilling snúningsfylgja kvörðunar
Snúningsfylgja: Fylgdu tegund, Fylgdu hópi 1, Setja inn, Hlaupa til, Byrja Fylgja, Stöðva Fylgja, Skráðu markmið, Fylgdu hraða, Fixed Offset og aðrar færibreytur eru fylgt með tilvísun til beinu línu, en munurinn er sá að P{{ 1}}~P3 (4 stig) þarf að kvarða fyrir snúningsfylgju.

5 P0: annálarmarkmið, aðgerð sem þarf að framkvæma fyrir að fylgja verkefni er leiðbeinandi út frá P0;
6 P1: fylgdu upphafspunkti, þegar efnið kemur nálægt punktinum, byrjar vélmennið að framkvæma eftirfylgdaraðgerðina;
7 P2: miðpunktur kvörðunarferils;
8 P3: fylgdu markapunkti. Þegar varan er lengra en P3 mun vélmennið ekki fylgja vörunni og þú getur valið viðvörun eða stöðva eftirfylgni (P1~P3 eru til að kvarða feril í samræmi við horn færibandsins).
3.2.2.4 snúningsfylgdu byrjunarjöfnun og fylgdu skipuninni P0,P1,P2 kvörðunarmynd
Byrjunarjöfnun A

Byrjaðu á móti B/log target/P0

P1 (fylgið upphafsstað)

P2 (miðpunktur kvörðunar)

P3 (fylgdu mörkum)

3,3 M gengi merkingu

3.4 Skilgreiningar á heimilisfangsgögnum
Fylgdu töflunni fyrir skilgreiningargögn vinnslu heimilisfangs

3.5 Fylgdu plúsmerki stakri eftirfylgni stillingu og leiðbeiningarskrefum
3.5.1 Búa til nýtt eininganúmer
Innskráningarheimild → smelltu á eininganúmerastöðu → búa til nýtt → sláðu inn heiti einingarnúmers → Staðfestu → smelltu á nýstofnað einingarnúmer → hlaða

3.5.2 Kóðarastilling
Skiptu yfir í Stöðva staðsetningu og smelltu síðan í röð á: Stillingar → Vörustillingar → Föndurstillingar → Tæknitegund (veljið SprayingProcess)
→ merktu við TF En 1, veldu eða fylltu út aðra eftir þörfum í samræmi við lýsingu kóðara færibreytu.

3.5.3 Logmarkmið
Eftir að Bíddu eftir að skynjari ON/OFF hefur verið sett inn einu sinni í undirforrit 1, settu síðan inn logmarkmið. Markmiðsstillingin er sem hér segir:
3, Það er engin truflun á skynjaranum innan sviðs vélmennisins. Slökkt á skynjaranum er við upphafsmerkið og þarf að úða því á vöruna. Færðu vélmennið fyrir ofan punktinn og settu inn loggmarkið.
4, Það gæti verið truflun í skynjaranum utan svið vélmennisins. Það þarf að stilla byrjunarjöfnun. Þegar varan er í OFF stöðu skynjara, log A → ræsa færiband → varan kemur í stöðu sem hægt er að nota til að kenna brautina innan sviðs vélmennisins → stöðva færiband → log B → reikna → vélmennið hreyfist í B-stöðu → stillt á markgildi log → sett inn á eftir skynjara ON/OFF.

3.5.4 Fylgdu skipunum og fylgdu leiðbeiningum
eftir skráningarmarkmið → merktu við byrjun fylgdu 1 → merktu við P0 til að setja inn → merktu við P1 → start færiband → þegar varan keyrir í tilbúinn til að rekja stöðu → stöðva færiband → færa vélmenni á merkið → stilla í P1 gildi → merktu við P2 → ræstu færibandið → þegar varan hleypur í þá stöðu þar sem vélmennið hættir að fylgja → stöðva færibandið → færðu vélmennið á merkið → stillt á P2 gildi → settu inn forritalínu → settu inn brautina sem þarf á að fylgja eftir Start Follow → settu inn Stop Follow.

3.6 Fylgdu plúsmerki tvöfalt fylgdu stillingum og leiðbeiningum
3.6.1 Búa til nýtt eininganúmer
Vísa til einnar eftirfylgni
3.6.2 Stilling kóðara
3.6.2.1 Kóðaraauðkenni endurstillt á verksmiðjustillingar
Tengdu 24V afl, CANL og CANH línur umkóðara 1 → merktu við TF En 1 → stilltu Fylgdu Tegund → inntakskóðara nákvæmni → byrjaðu færibandið og athugaðu núverandi gildi kóðara (ef gildi kóðara er alltaf neikvætt skaltu haka við Telja afturábak þar til þú fylgist með að gildi kóðara er að aukast) → smelltu á kóðunarauðkenni endurstillt í verksmiðjustillingar → afmerktu TF En 1 → slökktu á straumnum til að fjarlægja eða aftengja aflgjafa fyrir kóðara 1.

3.6.2.2 Stilltu kóðara 2:
Tengdu 24V afl, CANL og CANH línur umkóðara 2 → merktu við TF En 2 → stilltu gerð kóðara → nákvæmni inntakskóðara → byrjaðu færibandið og athugaðu núverandi gildi kóðara (ef gildi kóðara er alltaf neikvætt skaltu haka í Count Reverse þar til þú fylgist með að gildi kóðara er að aukast) → smelltu á kóðara 2 fyrir auðkennisstillingu → slökktu á rafmagni og tengdu rafmagnsvír kóðara 1 → kveikja á → merktu við TF En 1 → ræstu færiband → athugaðu hvort núverandi gildi tveggja kóðara aukist → slökktu á einu færibandi og athugaðu núverandi gildi kóðara → athugaðu hvort auðkenni sé rétt.
Athugasemd: Meðan á stillingu tvöfaldrar fylgis auðkennis stendur er aðeins hægt að tengja einn kóðara; annars er ekki hægt að endurstilla auðkennið í verksmiðjustillingar

3.6.3 Logmarkmið
Fyrir logmarkmið, vinsamlegast vísaðu til einnar eftirfylgni. Logmarkmið tveggja kóðara er sett í tvö undirforrit í sömu röð.
3.6.4 Fylgdu skipunum og fylgdu leiðbeiningum
Vísa til einnar eftirfylgni. Athugið að tvöföld eftirfylgni er raðfylgd, nefnilega fylgihópur 2 er rakinn eftir að fylgihópur 1 er rakinn.
3.7 Fylgdu plús sjónstillingu og taktu myndastjórn
3.7.1 Búa til nýtt eininganúmer
Vísaðu til merkja og fylgdu stakri mælingu
3.7.2 Tengstu við myndavélina
Stilltu IP myndavélina og vélmennakerfið í sama nethluta og prófaðu hvort það sé eðlilegt að myndavélin fái skipunina um að taka myndir og senda vöruhnit til vélmennisins.

3.7.3 Stilling kóðara
Fyrir gerð kóðara, nákvæmni og aðrar breytur, vinsamlegast vísað til merkis og fylgdu einni mælingar
3.7.4 Byrjaðu offset og fylgdu skipunarleiðbeiningum
Taktu myndir með hand-auga kvörðun myndavélar. Eftir að hafa skráð kvörðunarpunktpixla kvörðunarplötunnar, smelltu á Setja í A, til að færa færibandið. Eftir að kvörðunarplatan nær vélmennasviðinu skaltu smella á Log B og smella á "telja". Vélmennið færir sig á hvern kvörðunarpunkt, klárar hand-auga kvörðun myndavélarinnar og telur síðan. Vélmennið færist að miðju kvörðunarplötunnar. Punkturinn er skráður sem P0. Keyrðu færibandið. Miðja kvörðunarplötunnar nær þeirri stöðu þar sem vélmennið þarf að klára brautina. Færðu vélmennið í miðju kvörðunarplötunnar. Punkturinn er skráður sem P1. Keyrðu færibandið. Miðja kvörðunarplötunnar nær að mörkum brautarinnar og vélmennið færist í miðju kvörðunarplötunnar. Punkturinn er skráður sem P2.
3.7.5 Fjarlægðarkveikja Taka mynd
Ef það þarf að senda Take Photo Command í ákveðinni fjarlægð skaltu haka við Aðskilnaðarkveikju, stilla fasta fjarlægð, sem er raunveruleg fjarlægð vörunnar sem keyrir á færibandinu; ef Kveikt er á fjarlægð M45 sem stillt er á til að keyra færibandið (M45 OFF þarf að gefa leiðbeiningar), merktu við "Senda Taka mynd Cmd".
3.7.6 Bíddu gagnagjafaskipun
Eftir að skipunin hefur verið sett inn í undirforritið (aðeins er hægt að breyta skipuninni „vision follow“ í undirforritinu), verða hnitgögnin sem myndavélin sendir til vélmennisins á samskiptasniði geymd tímabundið í gagnagjafanum (ekki vistuð eftir rafmagn af). Ritslóð: Forritun → Aðgerðarvalmynd → Sjón og fjarstýring → Val á gagnagjafa "www.hc-system.com.cam::[HID:100]". Merktu við "Bíddu gagnagjafa" → Fylltu út skjátíma (Ef myndavélin sendir engin gögn innan ákveðins tíma meðan á sjálfvirkri keyrslu stendur, verður viðvörun send) → settu inn í undirforrit.
Athugasemd: Myndavélin sendir algjöra stöðu á vélmennasniðið (fyrir tvívíddarsýn, fjarlægðu
"Z":"176.001","U":"0.000","V":"0.000 "; hnitagildið er algild staðsetning miðað við P0)
{
"dsID":"www.hc-system.com.cam",
"reqType": "AddPoints",
"dsData": [ {
"camID":"0",
"gögn": [
{"ModelID":"{{0}}", "X":"610.001","Y":"12.001","Z":"176.001","U ":"0.000","V":"0.000","Angel":"123.123",
"Similarity":"{{0}}","Color":"0", "Rel":"0"} ] } ] }
Vélmennið fær svar frá algerri stöðu
{"cmdReply":["AddPoints","1"],"dsID":"www.hc-system.com.cam","reqType":
"AddPoints"}
Ef þú þarft að greina litaflokkun fyrir staðsetningu geturðu breytt "Litur":"0" þegar sjónin sendir gögn, dæmt síðan gildið með því að gefa 850.851 fyrirmæli í lok eftirfarandi, og hoppa í samsvarandi útskrift fánadagskrá.
Bíddu gagnagjafaskipun (þarf að setja inn í undirforrit)

3.7.7 Myndataka - úttakspunktur: Myndavélin velur IO kveikja myndatöku
Myndavélin velur úttaksstað og byrjar að taka myndir: merktu við Photo Take → veldu "www.hc-system.com.cam::[HID:100]" fyrir "Data Source" → veldu úttakspunkt → merktu við ON eða OFF → fylla út aðgerðartími (tíminn þegar kveikt eða slökkt er á úttakspunkti einnar myndatöku) → útfyllingartímar (heildarfjöldi úttakstíma mynda í einni skipun) → aðskilnaðartími (bil á milli tveggja myndatöku) → merktu við Y til að gefa út → smelltu á það til að setja það inn í undirforritslínuna

3.7.8 Myndataka - samskipti: Myndavélin velur samskiptamyndatöku
Myndavélin velur samskiptamynd:
(1) Merktu við Photo Take → veldu "www.hc-system.com.cam::[HID:100]" fyrir "Data Source" → veldu samskipti → fylltu út fjölda myndatökutíma → fylltu út aðskilnaðartíma → settu inn í dagskrárlína.

⑵ Aðskilnaðarkveikja myndatöku (notað til að fjarlægja afrit)
Merktu við "Senda Taka mynd Cmd" (það er engin þörf á að leiðbeina samskiptamyndatöku í forritinu; vélmennið mun senda Taka mynd skipun á færibandinu/í hvert skipti sem það náði ákveðinni fjarlægð)
Stilltu aðskilnaðarfjarlægð\ekki merktu við "Senda Taka mynd Cmd", þar sem þú þarft að kenna Wait M45 ON í forriti → samskiptamynd (tímar stilltir á 1, aðskilnaðartími stilltur á 0) → kenndu M45 OFF

Athugasemd: Vélmennið sendir skipun um að taka myndir:
{
"dsID":"www.hc-system.com.cam",
"reqType":"mynd",
"camID":0 }
Endurspilun á ljósmyndatöku:
{
"dsID":"www.hc-system.com.cam",
"reqType":"mynd",
"camID":0,
"retur":1}
3.8 Rotary fylgdu stillingar- og leiðbeiningarskrefum
3.8.1 Búa til nýtt eininganúmer
Vísa til einnar eftirfylgni
3.8.2 Stilling kóðara
Skiptu yfir í Stöðva staðsetningu, smelltu í röð: Stillingar → Vörustillingar → Föndurstillingar → Tæknitegund (velja úða eða engin) → merktu við Fylgdu En 1 → Veldu snúningstegund fyrir fylgjugerð, veldu eða fylltu út aðrar í samræmi við raunverulegar þarfir með vísan til lýsing á breytu kóðara.

3.8.3 Logmarkmið
Fyrir logmarkmið, vinsamlegast vísaðu til stakra mælinga

3.8.4 Fylgdu skipunum og fylgdu leiðbeiningum
eftir skráningarmarkmið → merktu við byrjun fylgdu 1 → merktu við P0 til að setja inn → merktu við P1 → start færiband → þegar varan keyrir í tilbúinn til að rekja stöðu → stöðva færiband → færa vélmenni á merkið → stilla í P1 gildi → merktu við P2 → ræstu færibandið → þegar varan hleypur að miðpunkti á eftirfarandi bili → stöðvaðu færibandið → færðu vélmennið á merkið → stilltu á P2 gildi → merktu við P3 → byrjaðu færibandið → þegar vara keyrir í þá stöðu þar sem vélmennið hættir að fylgja → settu inn dagskrárlínu → settu inn brautina sem þarf að fylgja eftir Start Follow (allar lög eru leiðbeiningar byggðar á P0) → settu inn Stop Follow.

4 Kennslumótaforrit
4.1 Færiband auk merki eintaks sporunarforrits
Logmarkmið (innsetningargildið verður að koma með sama tól og heimapunkturinn og getur ekki komið með vinnubekk)

Fylgdu brautinni (fylgjandi brautin verður að koma með sama verkfæri og heimapunkturinn og getur ekki komið með vinnubekk)

4.2 Færiband auk merki tvöfalda mælingar forrit
Fylgdu skráningarmarkmiði hóps 1 (innsetningargildið verður að koma með sama tól og heimapunkturinn og getur ekki komið með vinnubekk)

Fylgdu skráningarmarkmiði hóps 2 (innsetningargildið verður að hafa sama tól og heimapunkturinn og getur ekki komið með vinnubekk)

Fylgdu slóðinni

4.3 Færiband auk sjón - samskiptakveikja
Bíddu skipunarleiðbeiningar um gagnagjafa (þarf að setja inn í undirforrit)

Fylgdu leiðbeiningum um brautina

Framhald

4.4 Rótarý fylgja
Logmarkmið

Fylgdu slóðinni


